Оглавление
Основные параметры выпрямительных диодов
Определяя параметры выпрямительных элементов, следует учитывать следующие факторы:
- Разница потенциалов, максимально допустимая при выпрямлении тока, когда устройство еще не может выйти из строя.
- Максимальное значение среднего выпрямленного тока.
- Максимальный показатель обратного напряжения.
Выпрямительные устройства выпускаются различной формы и могут монтироваться разными способами.

В соответствии с физическими характеристиками, они разделяются на следующие группы:
- Выпрямительные диоды большой мощности, пропускная способность которых составляет до 400 А. Они относятся к категории высоковольтных и выпускаются в двух видах корпусов. Штыревой корпус изготавливается из стекла, а таблеточный – из керамики.
- Выпрямительные диоды средней мощности с пропускной способностью от 300 мА до 10 А.
- Маломощные выпрямительные диоды с максимально допустимым значением тока до 300 мА.
Выбирая то или иное устройство, необходимо учитывать вольтамперные характеристики обратного и пикового максимальных токов, максимально допустимое прямое и обратное напряжение, среднюю силу выпрямленного тока, а также материал изделия и тип его монтажа. Все основные свойства выпрямительного диода и его параметры наносятся на корпус в виде условных обозначений. Маркировка элементов указывается в специальных справочниках и каталогах, ускоряя и облегчая их выбор.
Схемы с использованием выпрямительных диодов отличаются количеством фаз:
- Однофазные нашли широкое применение в бытовых электроприборах, автомобилях и аппаратуре для электродуговой сварки.
- Многофазные используются в промышленном оборудовании, специальном и общественном транспорте.
В зависимости от используемого материала, выпрямительные диоды и схемы с диодами могут быть германиевыми или кремниевыми. Чаще всего применяется последний вариант, благодаря физическим свойствам кремния. Данные диоды обладают значительно меньшей величиной обратных токов при одном и том же напряжении, поэтому допустимое обратное напряжение имеет очень высокую величину, в пределах 1000-1500 вольт.
Для сравнения, у германиевых диодов эта величина составляет 100-400 В. Кремниевые диоды сохраняют работоспособность в температурном диапазоне от – 60 до + 150 градусов, а германиевые – только в пределах от – 60 до + 850С. Электронно-дырочные пары при температуре, превышающей это значение, образуются с большой скоростью, что приводит к резкому увеличению обратного тока и снижению эффективности работы выпрямителя.
Однофазный двухполупериодный мостовой выпрямитель

Эта мостовая конфигурация диодов обеспечивает двухполупериодное выпрямление, потому что в любое время два из четырех диодов смещены в прямом направлении, а два других — в обратном. Таким образом, в проводящем тракте два диода вместо одного для полуволнового выпрямителя. Следовательно, будет разница в амплитуде напряжения между V IN и V OUT из-за двух прямых падений напряжения на последовательно соединенных диодах. Здесь, как и прежде, для простоты математики мы примем идеальные диоды.
Так как же работает однофазный двухполупериодный выпрямитель? Во время положительного полупериода V IN диоды D 1 и D 4 смещены в прямом направлении, а диоды D 2 и D 3 — в обратном. Затем для положительного полупериода входного сигнала ток течет по пути: D 1 — A — R L — B — D 4 и возвращается к источнику питания.
Во время отрицательного полупериода V IN диоды D 3 и D 2 смещены в прямом направлении, а диоды D 4 и D 1 — в обратном. Затем для отрицательного полупериода входного сигнала ток течет по пути: D 3 — A — R L — B — D 2 и возвращается к источнику питания.
В обоих случаях положительные и отрицательные полупериоды входного сигнала создают положительные выходные пики независимо от полярности входного сигнала и, как таковой, ток нагрузки I всегда течет в том же направлении через нагрузку, R L между точками или узлами A и B. Таким образом, отрицательный полупериод источника становится положительным полупериодом при нагрузке.
Таким образом, в зависимости от того множества проводящих диодов, узел А всегда более положительный, чем узел B. Поэтому ток и напряжение нагрузки являются однонаправленными или постоянными, что дает нам следующую форму выходного сигнала.
Однофазные выпрямители
Основными схемами однофазных выпрямителей являются однополупериодная и двухполупериодная (мостовая или со средней точкой).
Однофазная однополупериодная схема является самой простейшей схемой выпрямителя.
Трансформатор преобразовывает сетевое напряжение первичной обмотки Uc в напряжение вторичной обмотки U2. Так как диод Д имеет одностороннюю проводимость, ток I2 будет протекать только при положительной полуволне вторичного напряжения, при отрицательной полуволне диод будет закрыт. Так как ток в нагрузке Rн протекает только в один полупериод, отсюда и название выпрямителя — однополупериодный.
К недостаткам однополупериодных выпрямителей следует отнести униполярный ток, который, проходя через вторичную обмотку, намагничивает сердечник трансформатора, изменяя его характеристики и уменьшая КПД, высокий уровень пульсаций и большое обратное напряжение на диоде.
Двухполупериодные схемы выпрямления уже значительно интересней. Из них наибольшую популярность приобрела мостовая схема включения диодов.
Схема состоит из трансформатора и четырех диодов,собранных мостом. Одна из диагоналей моста соединена с выводами вторичной обмотки трансформатора, вторая диагональ с нагрузкой. При положительном потенциале в точке a вторичной обмотки трансформатора ток пойдет по цепи точка a вторичной обмотки — A — диод Д1 — B — нагрузка Rн — D — диод Д3. К диодам Д2 и Д4 при этом приложено обратное напряжение, они заперты. При изменении направления Э.Д.С и тока во вторичной обмотке положительный потенциал появится уже в точке b вторичной обмотки трансформатора. Ток при этом пойдет по цепи b — C — диод Д2 — B — нагрузка Rн — D — диод Д4.
Таким образом ток в нагрузке не меняет своего направления. Кривые напряжения и тока на нагрузке повторяют (при прямом напряжении на диодах U np ≈ 0) по величине и форме выпрямленные полуволны напряжения и тока вторичной обмотки трансформатора. Они пульсируют от нуля до максимального значения.
Кроме мостовой схемы выпрямления может применяться двунаправленная схема.
Схема состоит из трансформатора со средней отпайкой на вторичной обмотке и двух диодов. Когда в точке a имеется положительный потенциал ток протекает по цепи a — диод Д1 — нагрузка Rн — отпайка вторичной обмотки. При положительном потенциале в точке b вторичной обмотки ток потечет по цепи b — диод Д2 — с — нагрузка Rн — отпайка вторичной обмотки.
На левом рисунке показана зависимость напряжения вторичной обмотки трансформатора от времени, на правом изменение тока нагрузки. Как следует из работы выпрямителя, направление тока в нагрузке неизменно. Вторичная обмотка трансформатора двухфазная и каждая фаза работает половину периода. Напряжение на нагрузке в любой момент равно мгновенному значению ЭДС фазы, работающей в данный момент.
К основным минусам данной схемы можно отнести необходимость делать отпайку вторичной обмотки трансформатора и большое обратное напряжение диода Uобр = 2U2м = 3,14U0, поэтому она не получила столь широкого распространения как мостовая схема.
Как проверить и отремонтировать диодный мост
Неисправный генератор заявляет о себе недвусмысленно:
- Полностью заряженный с вечера аккумулятор на утро разрядился. Если его зарядить снова и завести двигатель, он разрядится через несколько минут.
- Генератор воет во время движения. ТОнальность воя меняется в зависимости от оборотов.
- Электроприборы сбоят.
Чтобы убедиться, что неисправен именно диодный мост, измерьте напряжение на выходе генератора — оно должно быть больше 13,5В и прозвоните генератор: если проблема в диодном мосте, “плюс” будет звенеть вместе с обмоткой.
Чтобы окончательно подтвердить предположения, езжайте на хорошее СТО — там мастера работают со спецоборудованием, которое позволяет найти обрывы, пробои, определить тип диодов, обнаружить их деградацию, напряжение обратного пробоя в лавинных диодах. Такая подробная диагностика позволяет мастеру понять, какой диод нужен на замену, обнаружить деградирующие диоды и качественно отремонтировать генератор.
Если диодный мост разборной, специалисты заменят диоды, пришедшие в негодность. Если нет, придется полностью менять весь блок.
Ремонт и обслуживание генераторов
Записаться на СТО
Принцип работы диодного моста
Схема зарядного устройства
Понять, как мост выполняет свою задачу, можно, разобравшись в том, как ведёт себя отдельный диод. Изначально имеются только два провода с переменным напряжением (L и N). Оно имеет форму синусоиды (рис. а). Если в схему добавить один диод, то он будет пропускать только положительную полуволну (рис. б), если этот компонент развернуть, то отрицательную составляющую (рис. в). Такое напряжение уже не будет переменным. Всё же оно не годится для питания серьёзных электроприборов. В нём наблюдаются моменты, когда ток совсем отсутствует. Применение четырёх диодов позволит получить постоянное напряжение без всяких прерываний (рис. г). Трёхфазные мосты выпрямляют по такому же методу. Однако они делают это одновременно с тремя синусоидами.

Форма напряжения после моста
Мостовой схеме выпрямления (схеме Ларионова)
Трехфазный мостовой выпрямитель (рис. 3.2) состоит из трехфазного трансформатора и комплекта диодов, собранных по трехфазной мостовой схеме (схема профессора А.Н. Ларионова).
В схеме выпрямителя используется шесть диодов: VD1. VD6. Три диода (VD1, VD3, VD5) соединены в катодную группу. Их общая точка имеет положительную полярность. Из этих трех диодов проводящим будет тот, на аноде которого в данный момент наиболее высокий положительный потенциал. Три диода (VD2, VD4, VD6) соединены в общую точку анодами и образуют анодную группу.
Их общая точка имеет отрицательную полярность. Из диодов анодной группы проводящим будет тот, на катоде которого наиболее отрицательный потенциал. В каждый момент времени в рассматриваемой схеме выпрямителя, как и в однофазной мостовой схеме, открыты два диода: один — в катодной, а другой — в анодной группах. Каждый диод работает в течение одной трети периода (рис.3.2, г, д), что отражено на графиках для токов катодной (iVDк) и анодной (iVDa) групп.
Рисунок 3.2 — Трехфазный мостовой выпрямитель (схема Ларионова):
а – электрическая принципиальная схема;
б-е – диаграммы напряжений и токов
На рис. 3.2,б изображены кривые мгновенных значений напряжений в фазах вторичных обмоток трансформатора uа, ub, uc а на рис. 3.2, в — кривые выпрямленных напряжения ud и тока id. На интервале t1—t2, равном p/3, напряжение фазы a (ua) имеет наибольшее положительное значение и, следовательно, на аноде диода VD1 потенциал наиболее высокий, т.е. диод VD1 открыт. Наибольшее отрицательное значение на этом же интервале имеет напряжение фазы b(ub), т.е. катод диода VD4 имеет наибольший отрицательный потенциал, отпирающий этот диод.
Таким образом, на интервале t1 – t2 к сопротивлению нагрузки через открытые диоды VD1 и VD4 будет приложено линейное напряжение между точками a и b (uab). Под действием этого напряжения ток будет протекать по цепи: + uа, VD1, Rd, VD4, —ub. В момент t2 (M1 — точка естественной коммутации диодов) мгновенные значения напряжений uв и uс равны, а далее напряжение uc будет более отрицательным. Это приведет к открытию диода VD6. Диод VD1 будет оставаться открытым, так как ua остается положительным.
На интервале t2 – t3, также равном p/3, будут открыты диоды VD1 и VD6, к сопротивлению нагрузки будет приложено линейное напряжение между точками а и с, и ток будет протекать в том же направлении по цепи: +uа, VD1, Rd, VD6, —uс. В момент t3 (точка N1) произойдет переключение диодов VD1 и VD3; диод VD3 откроется, так как uв будет равным ua и далее большим, а диод VD1 закроется.
Поскольку на нагрузку работают две последовательно соединенные вторичные фазовые обмотки трансформатора, то график выпрямленного напряжения ud представляет собой сумму огибающих фазовых напряжений работающих обмоток трансформатора.
Можно сформулировать правило: в схеме в любой момент времени открыты только два вентиля — а именно те, через которые к резистору нагрузки приложено наибольшее линейное напряжение
Период изменения основной гармонической переменной составляющей выпрямленного напряжения, как видно из рис.3.2, в, в 6 раз меньше периода изменения тока сети (Т1 = Тс/6). Следовательно, частота этой гармоники в 6 раз больше частоты тока питающей сети (f1 = 6fc). Несмотря на то, что схема получает электропитание от трехфазного трансформатора, кривая выпрямленного напряжения соответствует шестифазной схеме.
Мгновенное значение выпрямленного напряжения равно линейному напряжению работающих одновременно фаз:
(3.3)
Среднее значение выпрямленного напряжения равно:
(3.4)
Приняв для удобства за начало отсчета точку О1 на огибающей ud (посредине между t1 = p/6 и t2 = 3p/6 на рис.3.2, в), выразим среднее значение выпрямленного напряжения через функцию косинуса
(3.5)
Основные соотношения, показатели качества выпрямления и энергетические параметры трехфазной двухтактной мостовой схемы выпрямления приведены в таблице 3.1.
Достоинства трехфазной двухтактной мостовой схемы выпрямления по сравнению с предыдущими схемами перечислены ниже .
1. Отсутствие вынужденного подмагничивания постоянной составляющей выпрямленного тока, что обеспечивает высокое значение коэффициента использования трансформатора.
2. Малая амплитуда обратного напряжения.
3. Возможность включения вентилей непосредственно в сеть переменного тока (без трансформатора), если напряжение имеет требуемую величину.
Основным недостатком данной схемы выпрямления является необходимость применения шести вентилей вместо трех по сравнению с предыдущей схемой Миткевича.
Трехфазные мостовые выпрямители находят наиболее широкое применение в ИВЭ РЭС при питании от трехфазных первичных источников.
Трёхфазные выпрямители
Приборы используются для подключения к трехфазной сети и выпрямления сигнала. Устройства дают возможность получить значительно меньший коэффициент пульсаций на выходе, чем двухполупериодный выпрямитель со средней точкой или однофазный однополупериодный выпрямитель. Поэтому используются для электрических сетей высокой мощности. Из-за большего сглаживания сигнала требования к фильтру снижаются.

Схема приборов для преобразования тока
На рисунке изображены распространенные схемы выпрямителей для трехфазных сетей. В левой используются три диода и нагрузка. В правой – 6 диодов без нагрузки, что требуется для дополнительного выравнивания.
Схемы для преобразований переменного тока в постоянный требуются для питания аккумуляторов и используются в зарядных устройствах. Характеристики прибора отслеживают на временной диаграмме, за счет подключения к осциллографу. При этом за краткий момент времени можно оценить уровень сглаживания. Строятся выпрямители, как на управляемых тиристорах, так и на основе обычных диодов.
Описание выпрямителей

Трехфазный мостовой выпрямитель
Основное отличие устройств от своих однофазных аналогов проявляется в следующем:
- первые устанавливаются в линиях 220 Вольт и служат для получения постоянных токов незначительной величины (до 50-ти Ампер);
- трехфазные выпрямители используются в цепях, где рабочие (выпрямленные) токи существенно превышают этот показатель и достигают нескольких сотен Ампер.
- в сравнении с однофазными образцами эти приборы имеют более сложное устройство.
Известны схемы выпрямления трехфазного напряжения, позволяющие получить на выходе минимальный уровень пульсаций.
В электротехнике они называются «трехфазные мостовые выпрямители», так как по способу открывания диодов, управляемых полярностью напряжения, они напоминают мост через реку с односторонним движением. Только направление потока электронов в них чередуется с частотой 50 Гц, недоступной для проезда машин поочередно в каждую из сторон.
Диодный мост
Двухполупериодная схема выпрямления, называемая диодным мостом, для работы задействует четыре вентиля, которые формируют замкнутую цепь. С одной части подключается генератор тока, с другой – резистор.
При подключении обмотки конденсатора, вентили работают попарно, сглаживая положительную и отрицательную полуволну. На выходе остается только плюс, при этом показатель пульсаций равняется 0.48.
Главными достоинствами схемы диодного моста являются простота и высокий коэффициент полезного действия. К минусам относят снижение напряжения на вентилях, что сказывается на эффективности работы систем с низким вольтажом.
Однополупериодный преобразователь
Выпрямитель тока
Устройство включает:
- Трансформирующий прибор;
- Вентиль (полупроводниковый или электровакуумный диод);
- Конденсатор, который сглаживает переходы отрицательной и положительной полуволны;
- Резистор, выполняющий роль нагрузки.
Если подключить однополупериодный преобразователь к осциллографу, на графике будут видны сглаженные импульсы. Смягчение сигнала достигается за счет использования конденсатора. Во время отрицательного полупериода конденсатор отдает накопленный за время положительной полуволны электрический ток.
К минусам подобной конструкции относят низкий коэффициент полезного действия из-за высокого уровня колебаний. Поэтому однополупериодные преобразователи применяют исключительно в системах с низким потреблением.
Постоянный и переменный ток
Из учебного курса физики все знают, что электрический ток подразумевает протекание электрического заряда из одного проводника в другой. В отличие от постоянного тока, который действительно идет в одном направлении (от минуса к плюсу), переменный течет сначала в одну сторону, а затем — в другую. Если подключить к розетке осциллограф, можно получить схематическое изображение такого движения тока.

На рисунке представлена осциллограмма переменного тока, где по оси абсцисс показано время, а по оси ординат — напряжение. Из графика хорошо видно, что напряжение плавно нарастает до величины 220 В, потом уменьшается до нуля и нарастает до той же величины, но с противоположным знаком. Иными словами, напряжение в розетке постоянно меняет знак со скоростью 50 раз в секунду.

Осциллограмма постоянного тока, показанная на изображении, наглядно демонстрирует, как на протяжении всего времени напряжение на клеммах имеет постоянную величину. При замыкании цепи ток будет течь в одну сторону.
Двухполупериодный выпрямитель
Для выпрямления обоих полупериодов синусоиды в двухполупериодном выпрямителе используются два диода, по одному на каждую половину цикла. Также в таком выпрямителе используется трансформатор, имеющий во вторичной обмотке центральный отвод.
Двухполупериодный выпрямитель похож на два полуволновых выпрямителя. На следующем рисунке показана двухполупериодная схема выпрямителя.
Стенд для пайки со светодиодной подсветкой
Материал: АБС + металл + акриловые линзы. Светодиодная подсветка…
Подробнее

Работу этой схемы легко понять по одному полупериоду за раз. Рассмотрим первый полупериод, когда точка A положительна по отношению к C. В это время диод D1 смещен в прямом направлении, а диод D2 — в обратном. Следовательно, только верхняя половина вторичной обмотки трансформатора обеспечивает ток в течение этого полупериода. Это создает положительное напряжение на нагрузочном резисторе.

В течение следующего полупериода полярность напряжения источника меняется на противоположную. Теперь точка B положительна по отношению к C. На этот раз диод D2 смещен в прямом направлении, а диод D1 — в обратном. Как вы можете видеть, только вторая половина вторичной обмотки трансформатора обеспечивает ток. Это также создает положительное напряжение на нагрузочном резисторе, как и раньше.

В результате выпрямленный ток нагрузки протекает в течение обоих полупериодов, благодаря чему мы получаем двухполупериодный сигнал на нагрузке.

Трехфазный выпрямитель
Прибор представляет собой схему, которая используется для преобразования переменного сигнала. Применяется в трехфазных электрических сетях. Существует несколько схем, включающих разное число диодов. В некоторых схемах используются диодные мосты.
Если брать трехфазный прибор, то степень колебаний сигнала снижается. Трехфазный выпрямитель получается путем преобразования однофазного двухполупериодного выпрямителя. Обычно схема включает 6 или более вентилей. Напряжение, которое проходит через один диод, равняется трети от максимального тока нагрузки. На выходе напряжение выше, чем у мостового прибора.
Постоянный и переменный ток
Из учебного курса физики все знают, что электрический ток подразумевает протекание электрического заряда из одного проводника в другой. В отличие от постоянного тока, который действительно идет в одном направлении (от минуса к плюсу), переменный течет сначала в одну сторону, а затем — в другую. Если подключить к розетке осциллограф, можно получить схематическое изображение такого движения тока.
На рисунке представлена осциллограмма переменного тока, где по оси абсцисс показано время, а по оси ординат — напряжение. Из графика хорошо видно, что напряжение плавно нарастает до величины 220 В, потом уменьшается до нуля и нарастает до той же величины, но с противоположным знаком. Иными словами, напряжение в розетке постоянно меняет знак со скоростью 50 раз в секунду.
Осциллограмма постоянного тока, показанная на изображении, наглядно демонстрирует, как на протяжении всего времени напряжение на клеммах имеет постоянную величину. При замыкании цепи ток будет течь в одну сторону.
Как спаять и подключить
Изучать и знать схемы не сложно, основные трудности возникают, когда новичок решает спаять диодный мост своими руками. Для пайки выпрямителя из 4 советских экземпляров типа кд202 используйте иллюстрацию приведенную ниже.

Для сборки диодного моста из современных дискретных диодов типа маломощных 1n4007 (и других – все выглядят аналогично и отличаются только размерами) внимательно посмотрите на следующую иллюстрацию.

Но если вы не собираете его из отдельных деталей, а используете готовый мост, то смотрите ниже, как правильно подключить его в цепь.
Также новичкам будет интересно посмотреть видео о том, как сделать простейший блок питания на 12В:
Практическое применение
На практике диодный мост имеет довольно широкий спектр применения – это и цифровая техника, блоки питания в персональных компьютерах, ноутбуках, различных устройствах, автомобильных генераторах, питающихся от низкого постоянного напряжения. Помимо этого их можно встретить в системах звуковоспроизведения, измерительной техники, теле- радиовещания, они устанавливаются в ряде различных устройств по всему дому. Для лучшего понимания роли диодного моста в этих приборах мы рассмотрим несколько конкретных схем, в которых он применяется.
Примеры схем с диодным мостом и их описание
Одна из наиболее простых схем с применением диодного моста – это зарядное устройство, применяемое для оборудования, питаемого низким напряжением. Один из таких вариантов рассмотрим на следующем примере

Как видите на рисунке, от понижающего трансформатора Т1 напряжение из переменного 220В преобразуется в переменное на уровне 7 – 9В. После этого пониженное напряжение подается на диодный мост VD, от которого выпрямленное через сглаживающий конденсатор С1 на микросхему КР. От микросхемы выпрямленное напряжение стабилизируется и выдается на клеммы разъема.

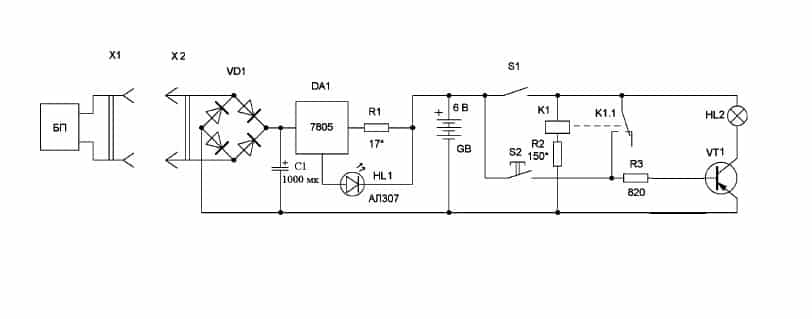
На рисунке выше приведен пример схемы карманного фонаря, данная модель подключается к бытовой сети 220В через розетку, что представлено соединением разъема Х1 и Х2. Далее напряжение подается на мост VD, а с него уже на микросхему DA1, которая при наличии входного питания сигнализирует об этом через светодиод HL1. После этого напряжение питания приходит на аккумулятор GB, который заряжается и затем используется в качестве основного источника питания для лампы фонарика.

Здесь представлен пример схемы сварочного агрегата, в котором диодный мост устанавливается сразу после понижающего трансформатора для выпрямления электрического тока. Из-за сложности схемы дальнейшее рассмотрение работы устройства нецелесообразно. Стоит отметить, что существуют и другие устройства с еще более сложным принципом работы – импульсные блоки питания, ШИМ модуляторы, преобразователи и т.д.
Читайте далее:
Диодный мост принцип действия
Принцип работы моста уитстона
Мост уитстона принцип действия
Выпрямительные мосты большой мощности
Прозвонка диодного моста генератора
Преимущества диодного моста в преобразовании тока
Полупроводниковый диод обладает важным свойством, которое заключается в его способности пропускать электрический ток только в одну сторону. Благодаря этому свойству, диоды стали основной деталью выпрямителей тока.
Фактически, можно использовать всего один элемент и выпрямляющее устройство все равно будет работать. Оно известно под названием однополупериодного выпрямителя. В данном случае диод, находящийся в цепи, пропускает только один полупериод переменного тока с положительным значением. Из-за этого происходит потеря одной половины волны, приводящая к значительному снижению КПД таких выпрямительных устройств. Поэтому они используются только в высокочастотных блоках питания и не подходят для стандартной частоты.
В большинстве устройств данного типа применяются диодные мосты, состоящие из четырех элементов. Чтобы пропускать обе половины волны переменного тока, на каждом входе имеется два диода. Способ их подключения позволяет положительной полуволне уходить на выход с «плюсом», а отрицательной – на выход с «минусом». Благодаря противофазным колебаниям на входах, напряжение на выходе берется поочередно, с каждого из них. В результате обе полуволны суммируются в общее значение тока.
Полная фильтрация переменного тока на выходе осуществляется с помощью конденсатора. Во время подъема полуволны происходит накопление заряда, который, затем, отдается в процессе ее спада. Для улучшения работоспособности выпрямителя применяются транзисторы, переменные резисторы и другие дополнительные элементы.
Схема однополупериодного выпрямителя
При подаче переменного sin-идального напряжения на первичную обмотку трансформатора напряжение на зажимах вторичной его обмотки также будет переменным синусоидальным и будет равноU2=U2msinwt. Диод проводит электрический ток только в том случае, когда его анод относительно катода будет иметь положительный потенциал. Поэтому ток в цепи – вторичная обмотка, диод и нагрузка – будет протекать только в одном направлении, то есть в течение одной половины периода переменного напряженияU2. В результате этого ток, протекающий в цепи нагрузки, оказывается пульсирующим. Максимальное значение тока:
Im=U2m/RH, гдеRH– сопротивление потребителя постоянного тока.
Кривая получаемого в процессе однополупериодного выпрямления пульсирующего тока может быть разложена в гармонический ряд Фурье:
i=Im(1/π+1/2 sinwt-2/3π∙1 cos2wt-…).
Пульсирующий ток, как видно из выражения, кроме переменных составляющих содержит также и постоянную I=Im/π. Отсюда постоянная составляющая напряжения
U=IRH=Im/π∙RH=U2m/π.
Через действующее значение напряжения: U=√2 ∙U2/π.
Переменные составляющие характеризуют величину пульсаций тока и напряжения.
График работы однополупериодного выпрямителя
Для оценки пульсаций при какой-либо схеме выпрямления вводится понятие коэффициента пульсаций q, под которым понимается отношение амплитуды Am наиболее резко выраженной гармонической составляющей, входящей в кривые выпрямленного тока или напряжения, к постоянной составляющей Aв тока\напряжения в выходной цепи выпрямителя:q=Am/AB.
Для схемы однополупериодного выпрямителя: q=0.5Im/(1/π ∙Im)=π/2. В течение половины периода, когда анод диода имеет отрицательный относительно катода потенциал, диод тока не проводит. Напряжение, воспринимаемое диодом в непроводящий полупериод, называется обратным напряжением Uобр. Обратное напряжение на диоде будет определяться напряжением на вторичной обмотке. Максимальное значение напряженияUобрm=U2m. Значит, вентиль надо выбирать так, чтобы [Umax обр]>=U2m.
Недостатки такой схемы выпрямления: большие пульсации выпрямленного тока и напряжения, а также плохое использование трансформатора, поскольку по его вторичной обмотке протекает ток только в течение половины периода. Такую установку используют в маломощных системах, когда выпрямленный ток мал.

Работа мостовой схемы
Разбираемся с электроизмерительными приборами
Устройство состоит из четырех полупроводниковых вентилей, объединенных в мост. В таком случае вторичная обмотка трансформирующего устройства объединяется с противоположными плечами диодного моста. Нагрузочные резисторы подключат посредством других плеч. При этом выходные характеристики значительно выше, чем у двухпериодных, из-за течения через прибор всей волны напряжений переменного тока.
Во время положительной полуволны сигнал движется от отрицательной части вторичной обмотки трансформирующего устройства через вентили и нагрузочный резистор к положительной части совокупности витков трансформирующего устройства. При негативной полуволне процесс происходит в обратном порядке.
Разновидности диодных мостов и их маркировка
Диодный мост можно собрать на дискретных диодах
Чтобы соблюсти полярность, надо обратить внимание на маркировку. В некоторых случаях метка в виде рисунка нанесена прямо на корпус полупроводникового прибора
Это характерно для изделий отечественного производства.

Зарубежные (и многие современные российские) приборы маркируются точкой или кольцом. В большинстве случаев так обозначается анод, но гарантии нет. Лучше посмотреть справочник или воспользоваться тестером.

Можно сделать мост из сборки – четыре диода объединены в одном корпусе, а соединение выводов можно выполнить внешними проводниками (например, на печатной плате). Схемы сборок могут быть разнообразными, поэтому для правильного соединения надо смотреть даташиты.
Например, у диодной сборки BAV99S, содержащей 4 диода, но имеющей только 6 выводов, внутри имеется два полумоста, соединенных следующим образом (на корпусе около вывода 1 имеется точка):

Чтобы получить полноценный мост, надо соединить внешними проводниками соответствующие выводы (красным показана трассировка дорожек в случае использования печатного монтажа):

В этом случае переменное напряжение подводится к выводам 3 и 6. Положительный полюс постоянного снимается с вывода 5 или 2, а отрицательный – 4 или 1.
И самый простой вариант – это сборка с готовым мостом внутри. Из отечественных изделий это могут быть КЦ402, КЦ405, существуют мосты-сборки зарубежного производства. Маркировка выводов во многих случаях нанесена прямо на корпус, и задача сводится только к корректному выбору по характеристикам и к безошибочному подключению. Если наружного обозначения выводов нет, придется обратиться к справочнику.






